Mr. J. PETIT
The water supply is an essential element for every fresh and salt water aquaculture farm.
The estimation of the water requirements depending on the production objective;the knowledge of the natural water potential, the cost and valorisation of this potential : pumping, recycling, heating, etc… procedures which the contractor shall have to carry out if he wishes to minimize the risks and optimize the profitability of his concern.
Water is necessary as :
Rearing environment : A minimum quantity of water must be maintened, as to preserve the life of the animals. Evaporation and inflitrations tend to reduce this volume.
Oxygen conveyor : The animals use dissolved oxygen, this comes from the outside environment or is produced in the rearing from the oxygen in air or industrial oxygen.
Conveyor of food residue or metabolic products : This waste matter is evacuated out into sorrounding environment or destroyed inside the rearing (purification)
Conveyor of calories : To avoid over heating the tanks, the maintenance of an important water flow could be necessary (in the case of certain tropical ponds). In the hatchery it is rather the limitation of the supply flow which is required so as to avoid power consumptions through cooling (broodstock) or heating (incubation and fry stocking).
Thus, it is remarked that only number 1 function ; the supply of water to compensate for losses, always requires a natural water source (Fig.1).
The oxygenation, purification and thermoregulation functions can all be carried out inside the rearing, without calling upon the natural environment (Fig.2) :
- either by biological equilibrium in the rearing, this is the case with PONDS,
- or by the use of machinery, which ensures these functions : this is the case in a CLOSED CIRCUIT HATCHERY.
Finally let us that water can also be a conveyor of food. In bivalve rearings for instance, this function can be determinant to define the water requirements
The estimation of the water potential of an aquaculture zone therefore depends on :
- The capacities of the site to perform the function described here above.
- The investment and functioning cost level, for water treatment equipment, which is comparible with the profitability of the concern.
The analysis of this water potential therefore implies that the production cycles, which will be envisaged, (depending on the market) be known.
A certain number of stock values to be maintained will be dreived from these production cycles, they will determine the water requirements. Thus for a given site the degree of mechanization (investment) to be ensured for the “WATER” domaine can be estimated.
The water requirements vary considerably depending on the feeding method employed and consequently on the growth of the animals.
Knowing that number 1 and 2 functions (maintenance of the volume, oxygen supply) are much less expensive to mechanize than functions 3 and 4 (transport of residue matter, thermoregulation) it should be recommandable to study the production cycles while employing different feeding strategies.
EXAMPLE : The bloch point of a rearing system so it can be profitable is the oxygen available in Summer (either because of a limited flow or high temperature or by both of these factors together).
Solution 1 : Sale of the before Summer (no supplementary investment).
Solution 2 : Oxygenation, feeding while employing minimum rations (maintenance of the weight of the stock, without growth).
this solution allows maximizing the stock kept during Summer (which can be sold at higher prices in Autcomn) There is not benefit made from the food at transportation index level (no gain in weight)
Solution 3 : Oxygenation + greater rations of feed than minimal gives the growth of the stock. This solution emplies reducing the stock (oxygen consumtion and autopollution) but permits the animals to reach the desired size. A greater profit is made from the food than in the above solution.
Solution 4 : Oxygenation + water purification + feeding
Stocking is at maximum and the growth is maintained. This solution, very costly from an investment view point, is feasible with small units and with particular rearing units (hatchery, broodstock, …).
Maintaining the rearing volumes emplies maintaining a flow which will compensate natural (evaporation and infiltration) and volontary losses, water renewals due to sanitary treatments, cleaning out of the facilities.
The choice of the structures (concrete or earth tanks), the possibility of having shelter, the alternatives of hydraulic isolation of the different parts of the structures, have a influence on the requirements.
The values to be allocated to these different types of losses are to be collected on site for each zone, they depend in fact on the local climatic and pedological characteristics (temperature, hygrometry, colour of the water, permeability, etc…).
As an oxygen conveyor, we shall have to determine two parameters of the rearing water.
- The quantity of oxygen which must be introduced into the water so as to satisfy the requirements of the animals (and eventually the oxydation of the wastes), in terms of gas flow (Kg of oxygen per hour).
- The oxygen tenor to be maintened for the comfort of the animals (treshold above which the growth, transformation index and reproduction are perturbed) it is then a concentration (gramme of oxygen per cublic mater of water).
These two parameters vary according to the species, size, temperature feedimg and the activity of the animals. Their calculation will serve to define the whole oxygenation system, which consists of :
- the water supply.
- the devices and machines employed to produce dissolved oxygen.
At a given point the oxygenation system of the rearing will have a maximum capacity of fixed oxygenation, corresponding to the investments that were judged necessary for the “oxygen” part.
With regard to this fixed capacity there will be a variable oxygen demand due to feeding and the activity of the animals, the oxygen tenors to be maintained variable depend on the size of the animals reared in the tanks.
The dimensioning of the oxygenation device will be defined according to the following :
- the average demand of oxygen over 24 hours.
- the maximum instant requirements linked with feeding.
It is assumed that the oxygenation capacity of the system must cover the totality of the average requirements, and on a smaller scale the maximum instant requirements (which emplies lower, oxygen tenors being accepted in the tanks).
Indeed, the cost of the equipment necessary to cover the totality of the oxygen requirements, is often a non-profitable investment and no significant improvement in the rearing- result is obtained (mortality, transformation index, growth).
Average requirements : ANNEX 1
Most of the calculation examples to define the average oxygen demand are based on the size of the animals and the temperature of the water.
As these parameters also serve to determine the feed ration, it is possible in a rearing which receives feed, to estimate the quantity of oxygen to be given from the quantity of food distributed.
Thus for a “trout” type (40 % of protein) it is remarked that 300 g. of dissolved oxygen is necessary per kilo of food.
Instant requirements
The feeding customs often determine the daily fluctuations of the oxygen requirements (fig.3).
The comparaison of the oxygen concentration in the tanks depending on wether the feed was distributed manually, automatically or rationed out or not, shows up this phenomenon clearly (FAURE, 1983) (fig.4)
The conception of the feed planning must be carried out in concordance with the oxygenation device.
On the contrary to stock farming, the waste matter from feed and animal evacuations cannot be collected when discharged in an aquatic environment.
These wastes are diluted immediatly in the environment and can therefore, if not eliminated, accumulate and disturb the animals.
A matter flow equipped or not with purification devices is necessary to eliminate these wastes.
The water requirements and the importance of the purification devices will depend on the polluant tenor, considered acceptable, in the rearing, in terms of mortality, transformation index and growth.
As for oxygen, a first estimation can be established from the average composition of wastes found in the tanks over 24 hours, we can narrow down on this estimation by knowing the daily fluctuations and maximum values of the pollution.
The experiments carried out in troutculture show that it is acceptable and easier to calculate the pollution from the quantities of food distribution out into the tanks.
As a guide, here are the values obtained when employing a “trout” type feed (dry feed , 40–45 % of proteins) (FAURE, 1983).
AMMONIA : (NH 3 + NH 4) = 0, 03 A × Ks
Ks, a factor included between 1 and 2 when 1 mg/l of ammonia in the water is exceeded. Ks is a factor which takes into account the fact that the presence of animals of more than 1 mg/l causes a rise in the ammonia production per Kg of trout.
Calculation of Ks or stress coefficient : this coefficient is calculated from the number of water reutilizations.
Ks = 0,875 + 0,125 N
N1 number of water reutilizations after deoxygenation.



The amount of solid matter discharged varies greatly, depending on the conversion index of the feed.
ORGANIC MATTER
BOD5 = 0,15 N
COD = 3,7 DB05
To estimate the pollution rates, the calculation is as following :
PHOSPHATES PO4 = 0,014 N
TP (TOTAL PHOSPHATE) = 0,025 N
Remark : These results differ greatly with those obtained previously in the U.S.A. (KRAMER, CHIN and MAYO, 1972).
These relations are valid for ration fed animals.
The case of animals during fasting periods and animals which are overfed will be treated separatly.
Therefore the nitrogenous excretion is three times more for a fish after feeding than for a fish which is casting (KAUSHIK, 1980) (fig 5 - 6).
The temperature of the water is always a costly factor to control. The control of that temperature is generally limited to the hatchery water supply; which has three distinct circuits.
The brood stack tanks (to be cooled)
This practice is carried out in salmonculture for brood stock subjected to a photoperiod conditioning so as to obtain breeding in summer.
The stocking of turbot, gilthead sea-bream and sea-bass brood stock causes similar problems (perturbation of the gamete maturation at temperature above 10 - 15° c depending on the species).
The hatcheries, these are the facilities which receive the eggs and fry, before feeding. They can require either to be heated or cooled.
The fry stocking units, where food is distributed, have for aim the acceleration in growth by heating the water.
The control of the temperature in obtained acceptable economic conditions. when the water is heated by means of power plants. when the heat treatment is carried out in fishculture facilities, an intensive recycling of the calories of the negative kilo calories is required, this emplies the use of costly purification devices, either to regenerate the quality of the rearing water (recycling) or to protect the exchanges from clogging up with dirt from the rearing (supply-discharge exchangers).
The conception of heating water must also take into account along with the problems of thermic stress and oversaturation of gas.
The evaluation of the quantities of oxygen and of calories to be supplied and of the quantity of waste matter to be evacuated, permits the definition of the water flows required, and the machinery to be bought, and therefore an estimate of the important of the investment.
The choice of the site and of the material requires a precise knowledge of the physico-chemical characteristics that are to be maintained, at water level, in the tanks.
There are 10 parameters which can be calculated and measured while employing relatively simple means and they are as following:
temperature, oxygen, ammonia, nitrites, nitrates, PH, carbon dioxide, alkalinity (the hardness) suspended matter and organic matter. For sea-water, salinity may be added.
Other parameters must be controlled when evaluating the site: all types of polluants, heavy metals, etc…
The 10 parametres mentioned here above are the routine ones by which all aquaculturists are concerned.
If a defined quantity of oxygen (Kg/h) must be supplied mechanically, the greater the oxygen tenor in the tanks, the more costly the Kg of oxygen supplied will be.
This is caused by the decrease in output of the aeration machines, when the concentration of dissolved oxygen rises (are further down).
Concerning the energetic output of the machinery the lowest value must be chosen.
Other criterions intervene and those in priority can be resumed in the following manner (fig. 7).
- resistance point
ex : 2,5 - 3,0 mg/l for trout
1, 0 - 2, 0 mg/l for sea-bass
High mortality is remarked at these tenors. They are normally incompatible with rearing. They represent the minimum values which can be tolerated in periods of transitions (after feeding for example).
- Physiological dependance point (threshold) :
ex : 5,0 - 5,5 mg/l for trout
3,0 - 4,0 mg/l for sea-bass
Lower tenors than this threshold cause a decrease in growth and an increase in the transformation index. The animal reduces its consumption of oxygen.
To maintain such a tenor does not allow to feed great quantities generally. Only the high cost of the oxygenation could bring us to the conclusion that it is more profitable to work at lower tenors of dissolved oxygen than the threshold.
- Feeding dependance threshold :
ex : Troutlings : 8,0 mg/l
There are few experiments which permit the definition of this threshold for the different species.
It appears that when the animals are fed abundantly, 60 % more of the maximal quantity than they suould have been able to ingest, the dissolved oxygen tenor in the tanks must be measured, if not a decrease in the feed effectwiness will be remarked (increase in the transformation index).
Therefore, it is defined that there is an economic optimum between the feed consumptions, which rise when the oxygen rate decreases and the electric consumptions connected with aeration, which rise when the oxygen rate rises.
The control of dissolved oxygen is obtained by distributing it out proportionally or even in an easier way by means of a tube (600 to 1,200 $).
The temperature intervenes in all the physiological processes: growth, feed requirement and oxygen consumption, increase with the temperature.
For each species there exists an optimal temperature.
The heating and cooling of the water is employed either to recover or lower this temperature. Its purpose is to control the growth speed of the juveniles or to obtain the maturation of the broodstocks.
Another circumstance where the temperature must be taken into account, is when the animals are transferred from one temperature to another.
Generally, the thermis shock is well supported if the temperature is kept around optimal.
For extreme temperatures, the further away from the optimal temperature the longer the acclimatization period shall be (fig. 8).
Ammonia (NH4OH) is present in the water under the form of ammonia ions (NH4 +) or dissolved gas (NH3).
The follow up in rearing is performed by means of analysis, based on the colourimetric reactions which are estimated with the help of “kits”(78 to 100 S) or with colourimeters or spectrophotometers (1 000 to 500 $).
The measure taken gives a value expressed in nitrogen weight or ammonia weight (the confrontation with the threshold values accepted in rearing must be carried out in concordance with the modes of expression of the result).
This value is always the summation of the gassy ammonia and of the ammonium ion.
In rearing we use :
1) The ammonia (NH3) + ammonium ion (NH4 +) are as a general indicator of pollution and of the good elimination of waste matter.
Properly drained or purified tanks should contain water which fluctuates between 0.5 and 2,5 mg/l1 of (NH3 + NH4 +)
The sensitiveness of the fish themselves can vary depending on the species and the results obtained differ a lot according to whether the tests were carried out in a laboratory, employing only ammonia or in tanks which have a complex environment (MES, CO2, etc…)
Therefore, stress is caused to trout with 1 mg/l while the eel is less sensitive to ammonia.
2) The non ionised ammonia value (NH3)
It is a well known fact that NH3 is toxic for almost all species.
The thresholds are from 2,10-3 mg/l to 5,10-2 mg/l depending on the size of the animals and on the different species (table). HAYWOOD G.P.(1983) did a synthesis on the thresholds that must be taken into account.
The dissolved ammonia value (NH3 is obtained by calculating the temperature, the pH, and total ammonia values (fig. 9).
Following intoxication by ammonia, it is recommended, so as obtain a good recovery of the animals in fresh water, to raise the temperature to at last 10°C, and to ensure that there is correct oxygenation.
Nitrites are toxic in fresh water when quantities of 0.015 to 0.2 mg/l are found present.
As found with ammonia, the dissociation of two chemical species must be taken into account.
The nitrous ion NO2 - (measured in nitrogenous weight or in NO2 weight) and nitrous acid (HNO2) are present, but in the pH range concerning fish rearings, only a significant quantity of NO2 is found.
The toxicity of NO2 decreases when the pH increases (on the contrary of H NO2. It decreases also with salinity (the presence of chloride). thus it is of less importance in sea-water.
Nitrates are not toxic. They serve as an indicator that the biological filter purification systems are efficient. The minimum renewals which are obligatory limit them from accumulating values of 50 - 150 mg/l.
The shrimp (Macrobractium rosenbergii) is perturbed with 175 mg/l or more.
The calcium carbonic equilibriums are very important in the aquatic environment. The pH is a determinant factor for ammonia, nitrite and CO2 toxicity.
To know the evolution of these factors, the simple measures carried out by the aquaculturist, a given here following:
- Measure of pH (employing colourimeter or detector (cost 200 $).
- Measure of the hardness (colourimeter)
The carbonic gas concentration can be calculated simply (fig. 10) by admitting the presence of bicarbonates (and not carbonates) which is acceptable up to 8,3 pH.
The CO2 acts as an acid, it has an influence on the pH (fig. 11). Its toxitity is closely linked with the pH.
In practice it will be taken into account in the following way :
1) The accumulation of CO2, in a confined environment (transport tank for example). In this case, the aeration can be sufficient for oxygenation, but insufficient to eliminate the CO2.
Therefore, there is an accumulation of CO2 and a diminution of the pH (fig. 11).
The toxicity of CO2 begins from 9–10 mg/l to 5 pH (against 20 mg/l to 6,0 and 100 mg/l to more than 7,0 pH). This phenomenon is limited with the respiration of the fish (44 g of CO2 produced for 3 g of oxygen consumed, and of plants (at night especially).
2) Sudden rises of pH which can cause ammonia intoxications, these are produced as soon as the aeration unit begins functionning, or by the presence of plants which consume the CO2 (photosynthesis during the day). (fig. 12)
The presence of SM can be created with off-shore supplies (sand) or with in situ production in the rearing.
Good management of the feeding reduces the SM considerably (FAURE, 1983).
Their direct toxicity is generally feeble, on the other hand, they induce pathological problems such as gill disease in the fry by myxobacteria.
It has an influence on the rearing in different ways :
- If the water is muddy, feeding can be affected, which reduces the feed efficiency and increases pollution.
- It can bring about the apparition of microscopic algae, which gives a nasty taste to the fishes flesh.
It disturbs the efficiency of the biological filters employed for nitrification. Indeed, to the carbonaceous particles of which they are made up, are associated the dominant bacterial species, in relation to the bacteria, which ensures the nitrification.
Finally they pollute the rearing environments at the outlets.
Due to these problems the trapping equipment employed for SM is often necessary.
Facilities and equipment.
The principal facilities have been presented in slides. We shall not take into account the study od each equipment, one by one, in this report, which would take too long.
The principles employed shall be studied, in order to propose a suitable method based on the rearing objectives, mentioned here above, and the efficiency of the equipment.
The techniques employed are as following:
The water intake equipment : shown in annexes 1 and 2.
The aeration and oxygenation
The purification of the water.
The sterilization of the water.
These techniques concern:
- All rearings (1)
- The fattening of fish in tanks, and, on a smaller scale, in cages (fig 2)
- The hatcheries and production facilities for juveniles (2), (3), (4)
By the term “aeration” is meant the methods employed to make of air, and by the term “oxygenation” is meant the machines which make use of in industrial oxygen.
Aeration is an important energetic point in intensive rearing : 13–15 % for trout fattening in tanks, 23 % in a fry rearing unit (ALAVOINE, 1981).
The cost and importance which the aquaculturist should give to it, varies from one country to another, depending on the Legislation determining the price of energy.
Ew.: In France, the aeration of fattening tanks is not a determinant economical facto : the price per kw/h in summer is low. Inversely, the lay out for a hatchery which functions in winter should be studied. The price in winter is high.
The objective of aeration is to change the gassy oxygen contained in air into a dissolved state, the only form used by most of the fish.
The use of air has an important advantage. It is free.
Along with this advantage are connected two disadvantages.
- air only contains 21 % of oxygen.
- air contains 78 % of nitrogen.
Consequently the machine will be efficient as it works with a gas having low oxygen content but it should not be too efficient as it could then dissolve important quantity of nitrogen. The quantity of dissolved gas would be at “oversaturation”in other words the pressure of the dissolved oxygen would be greater than that of the gas which is in contact with the water, causing gassy imbolism in the stock.
The dissolution of oxygen is obtained through a number of phenomena, each of which is used in a more or less important way depending on the methods employed.
“Enrichment” of the air by means of industrial oxygen.
“Agitation” of the liquid gas interface : indeed a film blocks the gas from passing through, the thickness of which is decreased through agitation.
Liquid gas contact time : the longer the bubbles stay in the water drops in the air, the more important the oxygenation will be.
Surface of liquid gas contact : the smaller the bubbles or drops are, the more efficient the machine will be.
pressure of the dephasic mixture : by pressurizing the mixture of water and air there are better exchanges (be careful of saturations).
water renewal in the working volume where the aeration is carried out.
The greater the renewal there is the greater the amount of dissolved O2 produced/KWh used, there will be, but at the same time the relation. Kg of dissolved O2/m3 of water (concentration) will decrease. This must be taken into account when using the machine and therefore depends on the type of installation that the aquaculturist has chosen.
Annex 3 gives the mathematical expression of these phenomena.
The determination of the result obtained in tanks for a given process depends on numerous factors, here below, is presented a simplified system of evaluation, which in our opinion suffices for aquaculture.
Aquaculturists should procure or determine :
- From the manufacturer of the machine or from the plan designer two general characteristics : the specific rough supply (S.R.S) and the standard oxygenation capacity (S.O.C.). The first characteristic is expressed in Kg of O2KWh, the second in Kg of O2h.
- The temperature and salinity of the water to be aerated.
- The oxygen saturation table depending on the temperature and salinity.
- The oxygen concentration of the water before aeration.
- The oxygen concentration of the water after aeration.
- The outflow to be treated and the O2 requirement of the stock.
Calculation guide:
1. Calculation of the performance correction factor
The performed, annexed by the manufacturer, which were established in standard conditions, must be corrected so they may be adapted to the rearing conditions.
F - Correction factor
CS - Oxygen saturation of the water in the temperature and salinity conditions (see table°
C - O2 Concentration of the water before aeration
2. Capacity of the machine
OC = SOC × F
OC - Oxygenation capacity in Kg of O2/H
SOC - Manufacturas data
Output of the machine
R = SRS × F
R - Output in Kg of dissolved O2/KWH
SRS - Manufacturers data
3. Example
Data - Tanks containing 6 ton of turbot at 18 °C
-Oxygen requirement of turbot : 180 g/T/H at this temperature
(JONES, 1981)
- Water flow: 225 m3h, oxygen input 2 mg/l
- desired oxygen concentration : 3 mg/l out flow tanks
- oxygenisaturation at 18°C and 35 ‰ of salinity : 7,66 mg/l
(R.F. WEISS, 1970)
Machine : aeration by means of bubbles and combined air lift. As the turbot stay at the bottom, this type of aerator is interesting as it gives a vertical circulation of the water while maintaining it on the surface.
SOC = 1,5 Kg/H
SRC = 0,4 Kg/KWH
Results =
Remarks
The concentration C before aeration depends on the tenor of the water flowing into to the tank and on the tenor found in the tank. It should be defined precisely if the inflow concentration and that of the tank dipper a let from one another. It is assimilated here to the inflow concentration of the tank.
- OC = SOC × F = 1,5 × 0,7 = 1?05 Kg of O2/H
- R = SRS × F = 0,4 × 0,7 = 0,28 Kg of O2/KWH
Number of machines (n)
- Oxygen demand of the fish : 6 T × 180 g/H = 1080g/H
- restoration of the tenor in the tank : 225 × (3 - 2) = 225 g/H
Total of D.O to be furnished = 1 305 Kg/H -
--2 machines
Two machines which work periodically or smaller machines should be employed.
- Consumed power:

Important remarks
The application of the correction factor shows that the higher the tenor of dissolved oxygen is raised (for a given oxygen supply in terms of Kg/H) the more power must be supplied.
The same applies if the saturation concentration decreases, which means if the temperature rises.
This explains the inefficiency of aerators in high temperatures and the utility of using pure oxygen.
The elements characterizing the aeration and oxygenation equipment are found in the annexes.
Annexe 4.
The water is purified in the hatchery especially.
The methods employed are as following:
- Decantation
- Filtration
- Nitrification on supports
- Scuming
At experimental level, there exists methods which employ :
- the exchanges of ions (on reolithes)
- the hydroponic cultures
- the floatation
- the denitrification
They will not de taken into account here.
Decantation
It is the elimination of solid particles by collecting them or letling them settle on the support. It is a relatively simple and cheap method. The wastes from the aquacutural rearing will be all the more difficult to collect when they remain a long time in the tanks and in the water discharge system (FAURE, 1984) The conception of the tanks and of the hydraulic systems are therefore determinant. As there is generally a low return (40 % about) a certain pollution must be accepted or other methods at the decantation outlet must be employed.
The principal methods employed for the decantation are given in annex 5.
The biological filtration
By biological filtration is meant the processes which use the property of certain bacterial stock to transform certain polluants.
In aquaculture, the aim is the transformation of toxic ammonia into nitrates along with the development of living matter (bacterial). All that is requires is the elimination of a solubilized pollution so that it may be transformed into particular living matter.
The concequences in the rearing are as following :
- important difficulties to treat the animals when disease arises, most of the treatment products being toxic for the purifiying bacteria.
- an important upkeep, the development of the bacterial film on the support requires regular washing if it is to be effective and to avoid the apparition of the dangerous anearobic process for the fish. The pH must be controlled and maintained above 6,8 (Liming).
The benefit taken from the installation of such a system must be in consequence.
- important saving of energy (heating cooling) thanks to the recycling which the filtration allows.
- very good results from the rearing (growth control to the reproduction cycle…)
Other costs apart from the investment are as following :
- the forced circulation of the water calls for pumps most of the time,
- the oxygen supply : 5 g of oxygen per gramme of ammoniacal nitrogen eliminated.
- wasking, requiring water and pressurized compressed air most of the time.
Methods : (Annex 6)
- the activated mud : No support system is employed, the purfying bacteria develops on the waste matter which are held in suspension by the aeration. this method is unsuited for very diluted aquacultural effluents. It is sometimes employed in carp and eel culture.
- The biological disks: They do not require washing. Their poor effective leads to either voluminous and costly facilities or water of medium quality.
The principle consists in immersing periodically the support and bacterial film. Oxygenation takes place when they are taken out of the water.
- The immersed support filters: There are numerous types. The most effective and most compact are those which employ high power equipment adjusted for the nutrification of river waters to make them potable. They offer the advantage of having a mechanical filtration.
Apart from the performances mentioned (Kg ammonical N eliminated in 24 hours and per m3 of material) we shall try to determine :
- the water qualities at inlet level : the pre-treatment may be more expensive than filter itself.
- The pressures required at the end of the cycle (before washing)
- the water distribution quality at inlet and outlet level : a bad distribution of the water causes the filter to be ineffective (hydraulic short circult of the filtering mass)
- the complexity and efficiency of the system.
The following items will be ensured
- that the oxygen at the rearing outlet is sufficient for the oxydation of the ammonia (5 g O2/g N - NH4), if not the water must be recycled on the filter or aerated in the filter.
- that the water must be discharge the I.M. and O.M. before it reaches filter, if not the nitrification will not take place.
Summing : (See annex 6)
This technique is employed to provoke the apparition of foam, which is rich in nitrogenous composition and can contain a remarkable quantity of particles. This from sponataneously in sea-water at aerator level.
Therefore the process consists in creating bubbles inside the chimney.
Commercial devices can be found, they require only regulating the height of the chimney above the water surface.
If it is too high, the foam is badly evacuated and the environment is not purified.
If too low, the watery foam at the bottom of the chimney is evacuated and this creates a great loss of water.
The application of this method in aquaculture has been studied by DIVANACH (1978).
The use of a water sterilization device is reserved for hatcheries.
The sterilization of the supply water by chlorine is also practiced in hatcheries, it is neutralized by sulphite before being used.
The process of sterilization demands the knowledge of the germs which are to be destroyed. Indeed, the germicide to de applied differs from one germ to another : a virus such as VHS in salmonculture is destroyed if low intersities of germicide are employed, while the NPI virus will require considerable quantities, which in practice can never be reached. (MAISS and Co, 1980) (fig. 14)
HOFFMAN (1974) and ROSENTHAL (1981) have drawn up a synthesis of the data available for aquaculture.
Sterilization by D.V. irradiation is an easy process, but is only employed with small outflows. The investment and finctioning costs being taken into account (Changing of lamps).
Ozone which is employed for shells, is still limited because of the sensitiveness of fish to ozonic residue (0,01 to 0,06 mg/l).
Chlorine is used on the supply water.
Neutralization with gassy sulphate easily performed, avoids toxicity problems.
The reutilization of water permits to increase the stock present and to heat the water in hatcheries and in juvenile rearings, at low costs.
The aeration and treatment of recycled water is necessary in general.
To determine the output of the procedures which are required, a concentration objective in the tank is set, the required output is obtained by employing the following formula :

with W, quantity of polluant set free in gr/day (average over 24 h).
Qo , supply flow in m3/day
C, concentration objective of polluant in the tank
Q P, recirculating flow.
With this calculation, the aquaculturist can choose from the equipment depending on his needs.
4. CONCLUSION
The control of water, in aquqculture requires that an evaluation be made on the oxygen and polluant flow that is contained in the water inflow and outflow of the rearing.
A certain quantity of equipment could resolve the problems of insufficiency in natural environments.
The knowledge of the capacities and outputs of the equipment permit the implementation of a project of development.
Throughout the rearing, the economic (power costs), and commercial data (date of sale of the products), the feeding methods, will intervene with the control of the water, to help make decisions. The management of all necessitates a lot of data, which, with the apparition of data processing, could be treated.
Bibliography
| ALAVOINE F., 1981 | : | Analysis énergétique et salmoniculture intensive. Mémoire d'études. CEMAGREF - Groupement de Bordeaux |
| DIVANACH P., 1978 | : | Conditions d'application et valeur épuratrice de la flottation et l'écumage en aquaculture intensive marine. Thèse de Docteur de 3ème cycle l'Université d'Aix - Marseille II 132 p. |
| FAURE. A., 1983 | : | Intérêt et pratique de l'alimentation libre service en salmoniculture intensive. La Pisciculture Française no 74 ; p. 15–26. |
| FAURE A., 1983 | : | L'épuration en salmoniculture. Problèmes et perspectives. La Pisciculture Française no 73 : p. 18–22. |
| FAURE A., 1983 | : | Salmoniculture et Environnement. Evaluation la pollution rejetée par les salmonicultures intensives. Vol. 1 - Etude no 16 - CEMAGREF |
| FAURE A., 1984 | : | Moyen de lutte contre la pollution des salmonicultures intensives. Vol. 2 - Tome 1 - Etude no 19 - CEMAGREF. |
| HAYWOOD G.P., 1983 | : | Ammonia toxicity in teleost fishes. A review. Can. Techn. Rep. Fish. Aquat. Sci. 1177, 35 p. |
| HOFFMAN G.L., 1974 | : | Disinfenction of contamined water by U.V. irradations, with emphasis on whirling diseases (Myxosoma cerebralis) and its effects on fish. Trans. Am. Fish. Soc. Vol. 103 no 3: 541–550. |
JONES A., BROWN J.A.G., DOUGLAS M.T., THOMPSON S.J. and WHITEFIELD R.J. ; Progress
towards developing methods for the intensive farming of turbot
(Scophtalmus maximus 1.) in cooling water from a Nuclear power
station. EIFAC/80/Symp : E/13. | ||
| KAUSHIK S.J., 1980 | : | Influence of a rise in temperature on the nitrogen excretion of rainbow trout (Salmo gairdneri R) Proc. World Symp. on Aquaculture in Heated Effluents and Recirculation Systems p. 77 à 90. |
| KRAMER, CHIM and MAYO, 1972 | : | A study for development of fish hatchery water treatment systems. Prepared for Walla Walla District Corps of Engineers. |
| LIAO P.B., 1971 | : | Water requirements of salmonids. Prog. Fish. Cult. 33 : 210–215. |
| MAISSE G., DORSON M et TORCHY C., 1980 | : | Inactivation de deux virus pathogènes pour les salmonidés (virus de la nécrose pancréatique infectieuse et de la septicémie hémorragique virale) par les rayons ultra-violets. Bull. Franç. Pisc. No 278, 3ème trim. pp, 39–40. |
| ROSENTHAL H., 1980 | : | Ozonation and sterilization. Proc. World Symposium in Heated Effluents and Recirculation System. Stavanger 28–30 May 1980. Vol. 1 p.219–277. |
| SPARRE A., 1976 | : | Markovian decision process applied to optimization planning in fish farming. Meddr. Danm. Fisk og Havunders N.S. 7 : 111–197. |
| WEISS R.F., 1970 | : | Deep sea Research, 17 : 721–735. |
- TABLE -
Threshold accepted as maximum over long duration exposure with no effect on the growth and transformation index
| SPECIES | AMMONIA TRESHHOLD IN NITROGEN WEIGHT N - NH3 (mg/l) | AUTHORS (IN J.F. Wickins 1980) |
| Oncorhynchus tshawytsha | 0,06 | Robinson - Wilson et Seim 1975 |
| Salmo gairdneri | 0,04 - 0,14 after acclimatization | Schultre Wiehenbrauck 1976 |
| Catfish | 0,01 - 0,06 | Robinette 1976 |
| Sole | 0,06 | Alderson 1979 |
| Turbot | 0,11 | Alderson 1979 |
| Shrimp | 0,09 | Wickens 1976 |
| (Macrobrachim rosenbergii) | 0,07 - 0,18 | AQUCOP 1977 |
| Lobster 4th stage larvae (Homarus americanus) | 0,14 | Deslestraty et al 1977 |
| Oyster (Crassortrea virginia) | 0,06 | Hartman et al 1973 |

Fig. 1 - Water supply: The pond and the complete recirculation of water are two well balanced systems requiring only a water supply. The first case depends natural balances, the second depends on the oxygenation purification methods employed. In intensive rearing which has not gal recirculation, the supply flow demanded will be at maximum.

Fig. 2. The functions of the water and their mechanical equivalents
Fig. 3 Oxygen Consumption after feeding


Fig. 4. General trend of the oxygen consumption curves (mg/Kg/h/) for the different feeding methods employed (FAURE)

Fig. 5. Fluctuations of the ammonia content in tanks
(La Rochelle Pisiculture)

fig. 6 Fluctuation of the nitrogen excretion with trout at 10°C KAUSHIK
U=Urea a=Ammonia in mg/Kg P.V/30'

fig. 7 Choice criterion of the oxygen rates in the tank

Fig. 8 The greater the distance from stage 1, the greater the relation


Fig 9. Molecular ammonia percentage (NH3) depending on the pH at constant temperature (20°C)
This percentage depends also on the temperature. So the risk of intoxication is particularly dangerous at basic pH (above 7.5) and at high temperature (TERVER)

Fig 10.
Preferably with Helianthin (TAC)

fig.11 RESPECTIVE TOXICITY ZONE OF CO3AND NH3 DEPENDING ON THE PH
Fig.12- CAUSES OF THE pH MODIFICATIONS INSIDE THE REARING
- Effect on the pH when starting aeration in loaded tanks


fig 13- The dissolution mechanisms of oxygen
Fig. 14 Percentage of inactivation on the HSV and NPI depending on the germicide intensity employed in clear water

ANNEX No 1 (1)
Oxygen consumption for Rainbow trout in mg/Kg/h/ from 5 to 20° and from 1 to 1000 g (LIAO, 1970)

ANNEXE 1 (2)

ANNEXE 1 (3)

ANNEX 2 (1)
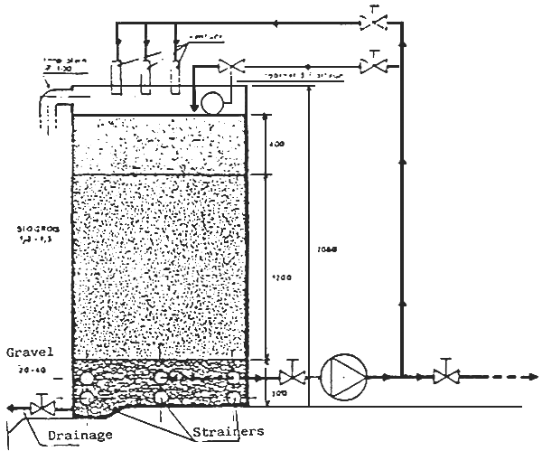
GRAVITATIONAL WATER INTAKE

1, 50 to 2m relief variation : drainable tanks

2 m or more of relief variation : possibility of natural oxygenation

Water intake and pumping

Direct intake : risk of pollution

Intake by infiltration, drain : Risk of clogging and lowering of ground water level through time
Water intake and relief variation : typical lay-out
ANNEX 2 (2)

River with small slope and large valley

River with steep slope and narrow valley
Water intake - Impact of the river outline sections
ANNEX 2 (3)

SUPPLY BY MEANS OF DRAINAGE

Direct water intake, drainage water intake
ANNEX 2 (4)

(1) Small bed load carried by the river

(2) Important bed load carried by the river

(3) Straight line water intake
Position of the groynes
Straight line and curved river water intake
ANNEX 2 (5)

Cross section of a supply canal
| Small facilities of a few l/s | Big facilities of 20 to 50 l/s | |
| Width of the upper limit | 0.25 a 0.30m | 0,50m |
| Depth | 0.25 a 0.40m | 0.60 a 0.80m |
| Slant of the walls | 1.5 l | 1.5 l |
| Width of the mouth | 0.60 a 1.00m | 1.50 a 1.80m |
| Bottom slope | 0 | 1‰11 cm 10m) |
Dimensions of an earth supply canal (ponds) (BARD J. and COLL. CTFT)
Annex 2(6)
Basic technical data for partical remover
Generally, partical remover is carried out on granulometric particles of more than 200 microns. The theoretical study of partical remove is connected with that of free unhindered settling requiring the laminar formula by stokes which is encountered more often in fishculture canals. In practice however, the following data is taken as a basis (free sedimentation, density of the sand particles = 2,65).
| d (cm) | 0,005 | 0,010 | 0,020 | 0,030 | 0.040 | 0,050 | 0,0100 | 0,20 | 0,30 | 0,50 | 1,00 |
| Vs (cm/s) | 0,2 | 0,7 | 2,3 | 4,0 | 5,6 | 7,2 | 15 | 27 | 35 | 47 | 74 |
| Vc (cm/s) | 0 | 0 | 1,6 | 3,0 | 4,5 | 6,0 | 13 | 25 | 33 | 45 | 65 |
| Ve (cm/s) | 15 | 20 | 27 | 32 | 38 | 42 | 60 | 83 | 100 | 130 | 190 |
| Vc' (cm/s) | 0 | 0,5 | 1,7 | 3,0 | 4,0 | 5,0 | 11 | 21 | 26 | 33 |
d : diameter of the sand particle
Vs : speed of sedimentation for fluid with no horizontal speed
Vc : Speed of sedimentation for fluid with 0,30 m/s horizontal speed
Ve : Critical horizontal speed force of the particle deposited
Vc' : Speed of sedimentation for fluid with a horizontal speed equal to Vc
Design of the grit chamber:
To simplify, the grit chamber is usually of rectangular shape. The cross section is calculated on the basis that (Q=Vs) where V will be inferior to the critical force speed (Vc) of the smallest particle to be retained. The horizontal surface is calculated according to the sedimentation speed Vs of the smallest particles to be retained and the maximum flow to be carried.

In practice, it will be less expensive to schedule a supply canal for the fishculture which connects up with the grit chamber so permitting the manual or mechanical cleaning of this. If the absorbable output by the intake canal is very important in comparaison with the output in operation, hydraulic flushes and a judicious lay-out will permit the cleaning of the grit-chamber.
ANNEX 2 (7)

Plan of a mobile water intake with variable suction level
ANNEX 2 (8)
Propeller pump


INSTALLATION OF PUMPS - SUCTION PRECAUTIONS (SOGREAH)
Annex 2 (9)

Characteristics of an air lift pump
ANNEX 3
Some useful data:
The maximum value of oxygen dissolution by water (saturation), at atmospheric pressure, in the presence of air, is given in the different tables. An approximate value can be calculated, from the water temperature employing the following formula (fresh water)
(GAMESON and ROBERTSON)
CS, saturation value in gr/m3 (or ppm)
θ, Temperature in celsius degrees
- solubility of oxygen at 15° C : 47 gr/m3
of nitrogen at 15° C : 20 gr/m3
of carbon dioxide at 15° C : 1953,0 gr/m3
Formula of the transformation of gas from gassy states to dissolved states and vice-versa.
Remark : Oxygen concentration : H X Pr
ANNEX 4 (l)
CASCADE: Utilisation example of the transfer rates

ANNEX 4 (2)

ANNEX 4 (3)

ANNEX 4 (4).

ANNEX 4 (5)

ANNEX 4 (6)

- Calculation of a diffuser : graphic analysis
ANNEX 4 (7)

ANNEX 4 (8)
Fig 56 : Installation of a turbine

Power to be put in and number of turbines

ANNEX 4(9)
Aeators - Comparative table (fishculture)
| Cascades | Brushes | Jets | U Shape Table | Slow Turbines | Rapid Turbines | Diffusors | Hydro ejector | |
| Installation modalities | ||||||||
| On pump | + | 0 | + | + | 0 | 0 | 0 | + |
| On air blower | 0 | 0 | 0 | + | 0 | 0 | + | 0 |
| placed directly into the tank | 0 | + | + | 0 | + | + | + | + |
| Mobility | 0 | 0 | + | 0 | + | + | ++ | +++ |
| Performances in average conditions Standard O2 supply per KWH (A.S.B.) | 1-1,5 | 1,5 | 1,5-2,0 | 2-3 | 1,5-2,0 | 1,0 | 0,5-1,0 | 0,5-1,0 |
| Average cost investment per KWH put in | Variable but low | 3500 F | 2000 F | 12000 F pumps included | 8500 F | 4500 F | 6000 F turbines included | 3000 F |
| Efficiency in fishculture conditions | - | + | + | +++ | +++ | ++ | ++ | ++ |
| Upkeep (cost) | no | low | low | Upkeep of pumps | Background motor | Cleaning of the protection grids | Replacement or cleaning of the porous | Upkeep of pumps |
| Adjustments of the direct power | impossible | possible if scheduled | impossible | impossible | impossible | impossible | impossible | impossible |
| Use facilities of pure oxygen without great modifications | 0 | 0 | 0 | + | 0 | 0 | + but expensive | + |
| Upstream and downstream circulation of the water in the tank | on principle | ++ | ++ | on principle | 0 | 0 | + with adjustment | ++ |
ANNEX 4 (10)

DESIGN OF THE HYDROEJECTOR
ANNEX 4(11)
NITROGEN PROBLEM IN OXYGENATION

ANNEX 4(12)
| Classic aerator (Turbines with specific supplies of 0,8 Kg 02/KWH) | Temperature : 20° C Oxygen tenor of water saturation : 8,88 mg/l | Pure oxygen devices (Hydro-ejectors under watertight covers) | ||||
| 250 1/s | 250 1/s | Treated outflow | 250 1/s | 250 1/s | ||
| 7,5kW | 7,5kw | Electric Power of the dissolution device | 7,5 kW | 7,5 kW | ||
| 5 mg/l | 7,5 mg/l | Oxygen concentration at the devices inlet | 5 mg/l | 7,5 mg/l | ||
| 6,82 mg/l | 8,15 mg/l | Oxygen concentration at the devices outlet | 11,6mg/l | 11,6 mg/l | ||
| 1,23 m2/h | 0,44 m2/h | Hourly volume of oxygen dissolved by the device | 4,46 m3/h | 2,77 m3/h | ||
| 4,7 t | 1,7 t | mini | Tons stocked by the device | mini | 17 t | 10,5 t |
| 7,1 t | 2,5 t | average | average | 26 t | 16 t | |
| 9,4 t | 3,3 t | maxi | maxi | 34 t | 21 t | |
| 0 | 0 | Pur oxygen consumed by the device | 6m3/h | 3,8m3 | ||
| 1,52 F | 4,28F | Cost per m3 of dissolved oxygen ←(kW) (KW+gaz)→ | Tank oxygen supply | 13,74 F à 15,25 F | 14,26 F à 15,79 F | |
| evaporator oxygen supply | 4,41 F à 12,22 F | 4,84 F à 13,00 F | ||||
| generators | 1,80 F | 2,32 F | ||||
| 190 F | 540 | Monthly cost per tons stocked by the device (average tonnage) ← (KW) →(KW+gaz) | tanks | 1 697 F à 1 883 F | 1 777 F à 1 969 F | |
| evaporators | 544 F à 1 510 F | 603 F à 1 621 F | ||||
| generators | 222 F | 289 F | ||||
Estimation of the utilization cost of pure oxygen furnished by generators or evaporators, compared to that by classic aerators (economic condition of the table : 1982)
ANNEX 4(13)
| 1 - JETS | 4 - TURBINE |
![]() | ![]() |
| 2 - BICONE | 5 - HYDRO EJECTOR |
![]() | ![]() |
| 3 - HYDRO EJECTOR | 6 - U SHAPE TUBE |
![]() | ![]() |
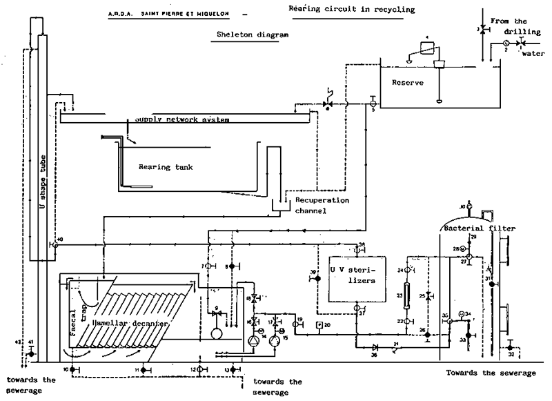
Principle of the pure oxygen implementation
This first three types of pure oxygen device, shown in these diagrams, are placed on pumps for small outflows normally (Incubation, fry culture, fish preserve). These three other pure oxygen devices permit treating important outflows. They all have a casing which from a watertight insulator, for example covering the intake canal. This closed space allows the recuperation of the oxygen which was not dissolved in the first flow and to recycle it in the dissolution device.

Fig. 75 - When the temperature of the water rises, the fish not only consume more oxygen but the water itself contains less oxygen for the fish. The croising of the corresponding curves which are obtéined from the real measures in a fishculture, show the moment when the nature available oxygen does not suffice for the fish consumption and when either aeration or oxygenation must be employed or the ration decreased. This example corresponds to a constant flow.
- The management of oxygen in fishculture where the flow decreases greatly in summer, and where the objective is to maintain 25 tons of trout, which are fed normally, in stock. When there are good flows, the oxygen which the water contains normally suffices for the consumption of 25 ton of fish (1 period). In the second period, the flow decreases, and it becomes necessary to start operating the aerators. The flow continues to decrease the aerators reach their limit of performance, and a complementary oxygen supply by means of a pur oxygen device most be employed (period 8). This grappe cover a period of 6 months. In the example it has been assumed that the temperature of the water stays the same the year round. Thé importance of aeration and oxygenation would be greater if we have to take in account an increase of to higher temperatures.

ANNEXE 5 (1)
This plan shows the general implementation of the Font-Rome fishculture and its purification structure. The rearing structures and lagoonal settling chamber occupies a place of the same surface area (BOISTEL)

Section on the purification structure. The tests carried out in the lagoonal cone (plantations) have shown that much bigger surfaces should be scheduled with the aim of treating ammonia by this method. The settling chamber proves quite satisfactory (LOISTEL).
SETTLING POND
ANNEXE 5 (2)
DESIGN OF THE LAMELLAR SETTLER : L2 < L1

ANNEXE 5 (3)
DEFINING MONOGRAM OF THE
CHARACTERISTIC EXPONENT OF SEDIMENTATION (B)
FAURE'1984

OUTPUT ESTIMATE OF A SETTLING STRUCTURE FOR FISHCULTURE DEPENDING
ON THE ASCENSIONAL SPEED AND THE CHARACTERISTIC EXPONANT OF SEDIMENTATION
FAURE'1984

ANNEX 6 (1)
NITROGEN CYCLE

ANNEX 6 (2)
EFFECT OF THE SALINITY ON MORTALITY DUE TO AMMONIA

ANNEX 6 (3)

ANNEX 6 (4)

INTERACTION BETWEEN RECYCLING AND PURIFICATION EFFECT ON THE AMMONIA CONCENTRATION IN THE TANKS
ANNEX 6(5)

ANNEX 6(6)
STAHLERMATIC PURIFICATION TANK
(Scheduled to produce 1 T)

ANNEX 6 (7)

OPEN FILTER RECIRCULATION

PURIFICATION UNIT FOR FRY
ANNEX 6(8)

ANNEX 6 (9)
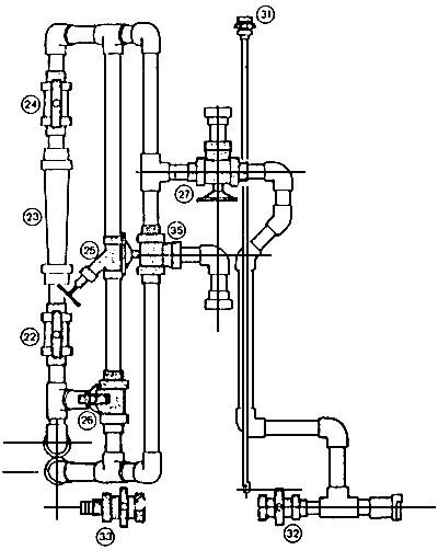
| Filtration tank erected | Bacterial filtration module Front view of the unassembled parts of the tank |
![]() | ![]() |
(1) are also delivered non erected : No 30 air relief cock, no 29 security value, no 28 and 34 nanometers transparent level indicator tube.
ANNEX 6 (10)
![]() | ![]() |
ANNEX 6 (11)
GERMICIDE INTENSITY REQUIRED FOR THE DESTRUCTION
OF THE DIFFERENT PATHOLOGICAL AGENTS
Germicide
Intensity
pHs/cm2
